服务热线
4006-598-119
山东海湾GST‐LD‐8335H手动自动状态指示灯结构特征、安装与布线

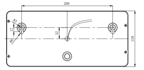
山东海湾GST‐LD‐8335H手动自动状态指示灯外形示意图如下图 所示(单位:mm)

安装前应首先检查警报器外壳是否完好无损,标识是否齐全。
警报器壁挂方式:先安装两只 M6×60 膨胀螺栓,安装孔距为 260mm(参见图如下),再将警报器接好线,调节好膨胀螺栓的高度,将警报器紧挂在墙上。

山东海湾GST‐LD‐8335H手动自动状态指示灯指示灯端子说明:
Z1、Z2:白色电缆线,接控制器两总线,无极性。
布线要求:Z1、Z2,宜选用截面积≥1.0mm2 的耐火 RVS 双绞线。
山东海湾GST‐LD‐8335H手动自动状态指示灯应用方法
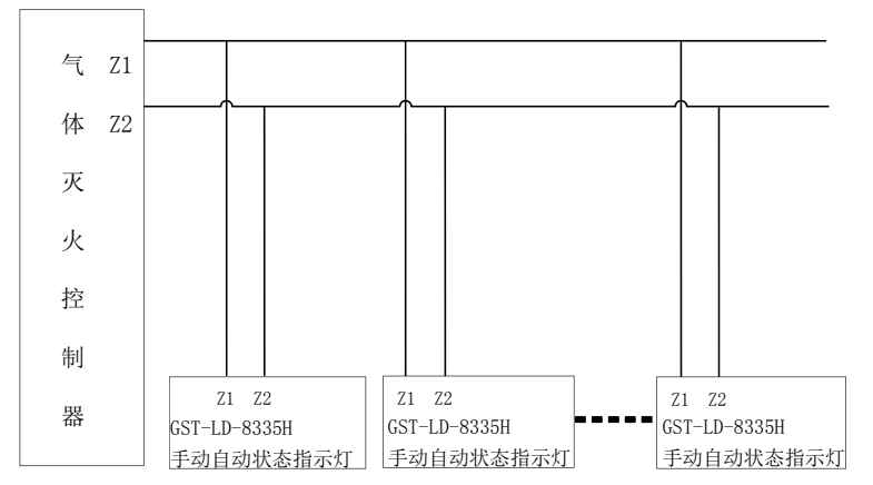
警报器与控制器的总线 DC24V 相连,实现气体释放显示功能。具体连接方法如下图 。
